Strona
główna
Jesteś
osobą odwiedzająca tą stronę
Będę wdzięczny za pomoc w tworzeniu tej strony . Jeśli masz jakiś schemat elektryczny motocykla prześlij go na adres: arecki13@poczta.onet.pl .Nie omieszkam zaznaczyć od kogo go mam . Pomóż innym !!!
Motorowery:
Jawa 50 i oryginał umieszczony dzięki tedi1988@op.pl
Honda MB5 oraz MB8 schemat zamiescilem dzięki Tomkowi samson@prehack3.ath.cx
Honda MB5 schemat zamieściłem dzięki pomocy Daniela sztyber@wp.p
Honda MT50 schemat zamieściłem dzięki pomocy Pabla pdoroz@wp.pl
Motorynka Stella - wersja 756.2 wzbogacona schemat zamieściłem dzięki Mirkowi miroslaw@molejnik.rubikon.pl
Motorowery typu 200 -schemat Łukasza nastic@o2.p
Motorowery typu 205 - schemat zamieściłem dzięki trep_94@o2.pl
Usprawnienie instalacji elektrycznej motorowerów marki "Jawa" np. Jawa 20 , Mustang i.t.p.
Simson S51 B2-4,S51E,S70E,S70 E/2 i opis do schematu schemat zamieściłem dzięki pomocy s_scream@wp.pl
Simson S51C ,S70C i opis do schematu schemat zamieściłem dzięki pomocy s_scream@wp.pl
Simson S51C schemat zamieściłem dzięki pomocy Janusza janusz.chudzik@xl.wp.pl
Simson S51 B1-3 B1-4 schemat zamie?ciłem dzięki pomocy s_scream@wp.pl
Simson SR50-1 ,Simson SR50-1C ,Simson SR50-1CE ,Simson SR50-1CN schematy zamiescilem dzięki pomocy "Tediego" tedi1988@op.pl
Schematy wszystkich simsonów schemat zamieściłem dzięki Tomkowi pit-elektro@o2.pl
Żak MR2 schemat zamieściłem dzięki Tomkowi rudniktomi@interia.pl
Ogar 900 schemat zamieściłem dzięki Krzyśkowi zamkrzys@gmail.com
Romet CRS 50 schemat zamieściłem dzięki Krzyśkowi zamkrzys@gmail.com
Romet Pony 50 schemat zamieściłem dzięki Krzyśkowi zamkrzys@gmail.com
Chińskie skutery ( zippo vapor i motobi Quest z 2004) schemat zamieściłem dzięki Grzegorzowi macreadyszmidu@wp.pl www.naprawachinskichskuterow.katowice.pl
Motocykle:
BMW R12 schemat zamieścilem dzieki Wojtkowi - rybak@toyotamarki.com.pl
CZ 472.6 schemat zamieściłem dzięki Marcinowi narolenrogal@interia.pl
CZ 175 schemat zamieściłem dzięki pomocy dziadek80@op.pl
Dniepr i opis do schematu schemat zamiescilem dzieki Wojtkowi - rybak@toyotamarki.com.pl
Dniepr MT-10 , MT - 1036 schemat zamiescilem dzieki Wojtkowi - rybak@toyotamarki.com.pl
Dniepr MT-16 ,MT -11 , MT -14 schemat zamiescilem dzieki Wojtkowi - rybak@toyotamarki.com.pl
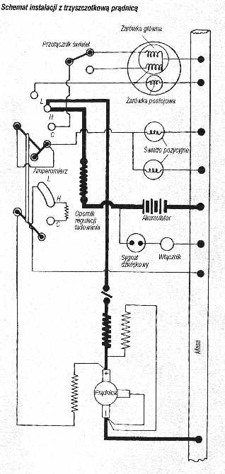
Instalacja Bosch z lat 30-40 schemat z prądnicą i iskrownikiem
Jawa 350 typ 640- schemat zamieściłem dzięki Damianowi dakajos@poczta.onet.pl
Jawa 350 typ 638- schemat zamieściłem dzięki Damianowi dakajos@poczta.onet.pl
K 750 schematy z aparatem przerywacza PM-05 i PM-11 A -chemat pochodzi ze "Świata motocykli" 1/2004
K 750 schemat poprawiony przez Maćka msupel@gmail.com
Kawasaki KZ550 82" schemat zamieściłem dzięki Piotrkowi krk800@poczta.fm
Mińsk 125 - schemat zamieściłem dzięki pomocy asterix@hoga.pl
Mińsk 125 400a schemat1 i schemat2 schemat zamieściłem dzięki Pawłowi -pawel156@autograf.pl
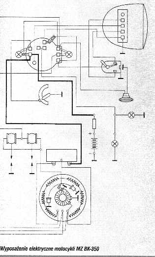
MZ TS 125/150 ,TS 250 ,TS 250/1 schemat zamiescilem dzięki Adrianowi - radekadrian@poczta.onet.pl
ETZ 125/150 ,ETZ 250 ,ETZ251 schemat zamiescilem dzięki Adrianowi - radekadrian@poczta.onet.pl
ETZ 250 ,ETZ 251 trójwymiarowo i w kolorze schemat zamieściłem dzięki Arkowi arkoeb@wp.pl
MZ ES 175/2 i ES250/2 Schemat zamieściłem dzięki Jarkowi jajcorz@vp.pl
M72 , M52 , M61 , K750 , K750 M , MT12 - schemat zamiescilem dzieki Wojtkowi - rybak@toyotamarki.com.pl
NSU Prima-D - schemat zamieściłem dzięki Adamowi - adam.tomasiewicz@poczta.fm
SHL M11 schemat zamieściłem dzięki Marcinowi - marcinpiatkowski@o2.pl
Suzuki 125 RV schemat 1 i schemat 2 - schemat zamiesciłem dzięki pomocy Janusza - jb4804@wp.pl
SCHEMAT ZAPŁONU MOTOCYKLA SUZUKI GSX 250 rok pro. 1983 r.Schemat zamieściłem dzięki Markowi motochrapek@o2.pl
Suzuki gsx 550 es S1 S2 S3 Schemat zamieściłem dzięki Sławkowi s.sekowski@wp.pl
Ural M-67 i M67-36 schemat zamieścilem dzieki Wojtkowi - rybak@toyotamarki.com.pl
WSK M21W2 "Kobuz" i pochodnych chemat zamieściłem dzięki Piotrkowi kesypiotr@interia.pl
WSK M21W2 i pochodne .Schemat układu polączeń prądu stałego 6V . Schemat zamieściłem dzięki Julasowi kobuz1@vp.pl
WSK M21W1,M21W2,M21W2S i schemat podłączenia kierunkowskazów - schemat zamieściłem dzięki pomocy Asi i Radka radek.aska@interia.pl
WFM "Osa" Schemat zamiescilem dzięki Darkowi dariuszlisowski@wp.pl
Zephyr 550 czesc 1 i czesc 2 schemat zamiescilem dzieki Piotrkowi wamp_piotr@o2.pl
Zephyr 750 czesc 1 i czesc 2 schemat zamiescilem dzieki Piotrkowi wamp_piotr@o2.pl
Yamaha XZ 550 - schemat zamieściłem dzięki pomocy "Diabła" boruciak@o2.pl
Yamaha Virago XV500SE -schemat zamieściłem dzięki Piotrkowi piotr_a@sm.pl
Yamaha Virago VX535 1987 and 1988 US models schemat zamieściłem dzięki dlugi0791@poczta.onet.pl
Yamaha V-max schemat1 schemat2 schemat3 schemat4 schemat zamiescilem dzieki Piotrkowi wamp_piotr@o2.pl
Yamaha XJR1200 i XJR 1300 schemat zamiescilem dzieki Piotrkowi wamp_piotr@o2.pl
Linki do innych stron ze schematami :
http://www.motelek.net/schema/ Bardzo dobra strona ze schematami wielu nowych skuterów !!! .Linki wyszukał dla nas AROARO1@O2.PL
http://lingben.info/schematy_elektryczne/schematy_elektryczne.html
http://www.elektroda.pl/rtvforum/viewtopic.php?t=42978&highlight=motocykl
http://www.scooterhelp.com/electrics/electrics.html
- Schematy elektryczne skuterów - link umieściłem dzięki
s.morzuch@chello.pl